產品分類一覽
氣力輸送系統與工程運用
管道技術屬于氣固兩相流,已有百余年歷史,曾在相當的一段時間里研究和應用停留在對懸浮稀相管道的基礎研究和組成系統的主要裝置部件和構造改進上,以期解決耗能大,的破碎,管道等部件的磨損以及管道的堵塞等在實際使用中出現的問題.在20世紀后期20余年中,低速密相氣力輸送技術的研究開發的成功,使氣力輸送技術從機理,應用上均有一個新的質的突破.使氣力輸送技術機械化,自動化,大容量化,合理化運輸成為可能,同時由于計算機技術的飛速發展,使以往感到棘手的氣力輸送過程管道中的復雜流態可以通過流動機構模型的建立用數值統計進行計算,使研究不斷深化和定量化;同時,由于制造技術和材料技術的飛躍發展,控制技術和傳感技術的長足進步及引用,使低速密相氣力輸送技術在眾多的產業領域成功地被應用,從而解決了以往破碎,管道磨損,高耗能等問題,并提高了系統的可靠性和工程的確經濟性.
一 與工程運用導論
氣力輸送工程技術是一項綜合技術,涉及流體力學、材料科學、自動化技術、制造技術等領域,屬高新技術項目, 氣力輸送技術是典型的物流系統之一,是現代物流技術和裝備中不可缺少的一個組成分支! 具有以下特點:1:氣力輸送是全封閉型管道輸送系統
2:布置靈活
3:無二次污染
4:高放節能,維護費用低
5:便于物料輸送和回收、為無泄漏輸送
6:氣力輸送系統以強大的優勢。將取代傳統的各種機械輸送。
7:計算機控制,自動化程度高
氣力輸送技術廣泛應用于石油、化工、冶金、建材、糧食等部門,具有能耗低、自動化程度高、可連續運行、環境污染小等諸多優點,是適合散料輸送的一種先進技術。它是一門年輕且應用前景廣泛的跨學科的新技術,其研究開發應用正方興未艾的發展! 氣力輸送系統是利用有壓氣體作為載體在密封的管道中達到輸送散料或成型物品的目的.它有別于常見的輸水、輸油和輸氣等單相流輸送管道,屬于氣固、液固等兩相輸送技術.
二 氣力輸送系統的基本構成

2.1氣力輸送系統的基本構成
氣力輸送系統一般由五個部分構成:發送器、輸送管道、灰庫、動力源、控制。工作過程大致可以分以下四個階段:進料階段、流化階段、輸送階段、吹掃階段.
A)進料階段:物料經重力或卸料機落入殼體內,當料位上升至使料位計發出料滿信號時(或按系統設定進料時間控制),自動關閉進料閥和平衡閥,完成進料階段;
B)流化加壓階段:當進料階段完成后,自動開啟進氣閥,經過處理的潔凈壓縮空氣經流量閥進入倉泵殼體底部,擴散后穿過流化盤,使空氣均勻地包圍在每一粒物料周圍,同時殼體內壓力上升.
C)輸送階段:當殼體內壓力上升到系統設定值時,壓力傳感器發出信號,自動開戶出料閥,流化盤上方的物料流化加強并開始輸送,物料始終處于邊流化邊進入管道進行輸送;
D)清掃階段:當倉泵內的物料輸送完畢時,倉泵內的壓力不斷下降,當壓力下降到設定值時,指示物料輸送完畢,延續一段時間,壓縮空氣清掃管道.然后關閉進氣閥和出料閥,打開平衡閥,待泵內壓力為大氣壓時打開進料閥,全自動入下一工作循環.
經過幾十年的發展,氣力輸送技術日臻成熟,演化出負壓系統(吸送式氣力輸送)、微正壓系統(壓送試氣力輸送)、正壓單倉泵系統、正壓單多泵系統等多種形式(統稱為常規氣力輸送系統),其廣泛應用為國民經濟、環保事業作出了不可磨滅的貢獻。常規氣力輸送系統的輸送管道均為單管結構,其余各部分因類型而異.
2.2氣力輸送形式
·氣力輸送系統按類型分:正壓、負壓、正負壓組合系統
·正壓氣力輸送系統: 一般工作壓力為0.1~0.5MPa
·負壓氣力輸送系統: 一般工作壓力為-0.04~-0.08 MPa
·按輸送形式分: 濃相、半濃相、稀相等系統。
2.3氣力輸送系統功能表
三 氣力輸送基本方法
3.1密相輸送:密相輸送分為發送罐輸送和旋轉閥輸送。發送罐輸送是通過將發送罐加壓至一定壓力,采用切換出料閥及氣刀對物料進行分配(物料在管道中呈柱塞狀態)來實現輸送的。這種輸送氣流速度較低而較高,輸送氣壓力較高。輸送氣體常采用空氣或氮氣,動力一般由壓縮機提供。主要特點為輸送速度低,對物料品質影響較小。旋轉閥密相輸送是采用稀相正壓輸送方式,而動力采用壓縮機提供。系統具有較高壓力、較低流速但輸送能力大,對物料幾乎無影響。
3.2密相輸送通常有如下組合:
3.2.1:固態密相
常用于單點供料、長距離輸送。適用輸送脆性、磨蝕性大的物料。在管線中幾乎充滿了以柱塞流動方式向前移動的物料。在管線中以低速、高密度的方式輸送物料。
3.2.2:不連續密相
常用于單點供料,較長距離輸送。管線中幾乎充滿了以柱塞流動方式向前移動的物料。管道磨蝕小、物料不易破碎。—般為正壓輸送。
正壓輸送系統是以壓縮空氣把大量物料輸送至較遠距離的一種節能高效的輸送方式。
其氣源采用壓縮風機。
根據輸送物料的不同,和布置形式的不同,需進行嚴格的氣力輸送計算。正壓系統有多種不同形式的輸送方式。其方式為:
通過星形鎖氣器的給料方式、將排入管道中的物料輸入儲料庫。
通過鎖氣器的給料方式,將排入管道中的物料輸入儲料庫。
組合的負壓/正壓輸送系統由負壓系統將近距離的多點物料輸送到集料斗中,再由集料斗下部設置的倉泵將物料輸入儲料庫或其它接收點。
3.2.3:連續密相
多點供料,單點出料的輸送方式。物料在管線中輸送速度低于懸俘速度,適合輸送粉末和小顆粒的物料。
3.2稀相輸送:
稀相輸送通常采用較高的氣流速度和較低的固氣比,輸送距離可達數百米。輸送氣體常采用空氣或氮氣,動力一般由提供,物料在管道中呈懸浮狀態。輸送方式分為壓送(正壓)式和吸送(負壓)式,壓送式輸送主要特點為輸送量大,輸送距離長,操作穩定。吸送式輸送主要特點為可從低處(或散裝處)、多點向高處、一點輸送。壓送和吸送可進行組合以滿足特殊輸送要求。適用于多點供料單點出料的輸送方式。物料輸送速度高于懸浮速度。適合輸送粉末物料。一般采用負壓輸送方式。
3.2.1 供氣壓力
空壓機(風機)排氣壓力等于輸送線路的壓降加上供料器、收塵器、閥等壓降之和,再乘以一個安全系數(約為1.1);如果空壓機(風機)和供料器之間管道較長(如超過50m),還需加上傳遞壓損;在供氣線路中調節空氣量裝置如節流噴嘴等的壓損也必須考慮進去。
3.2.2 體積流量
如果空氣的質量流量 ma(kg/s)已確定,那末可用近似方法求得標準狀態下的體積流量V0(m3/s) ,見式(1)。
?。?=0.816ma ?。?(1)
體積流量也可通過輸送空氣初始速度來表達。首先依據輸送參數(由理想氣體定律產生)可計算輸送空氣初始速度;然后根據式(2)可求得V0值,見式(4)。
v=4p0VoT/πd2pTo (2)
式中:v--輸送空氣初始速度m/s;
p0--標準大氣壓,101.3kPa(絕對);
T--輸送空氣溫度,K;
d--管道內徑,m;
p--管道起始端空氣壓力,kPa;
T0--標準空氣溫度,288K。
由式(2)得到(3):
?。?=πd2pT0v/4p0T (3)
將p0和T0值代入(3)得:
?。?=2.23d2pv/T (4)
需要說明的是V′O值是在管道內輸送物料所需空氣的體積流量,而所選空壓機風機排氣量必須考慮供料器和管道閥門等的泄漏量。對正壓系統來說,旋轉葉片供料器的空氣泄漏量約為鼓風機排氣量的15%~20%,而雙翻板閥供料器的空氣泄漏量約為鼓風機排氣量的10%。
3.2.3 壓力適用范圍
正壓系統中各類空壓機(風機)的壓力適用范圍:對 低 壓 系 統 ( 約 10kPa),,軸流式或離心式風機都是適宜的,具體選擇取決于系統負荷和需要的操作壓力特性。這類風機常用于稀相輸送,作為文丘里式和旋轉葉片供料器的供氣源,系統中使用薄壁管道。
當排氣壓力小于100kPa時,廣泛使用羅茨鼓風機。該類型具有寬廣的體積流量范圍并能提供無油空氣。此外,它有恒定的速度曲線,當傳遞壓力增加時,體積流量僅輕微減少,從而保證了物料在一定壓力下的懸浮流動狀態。
當排氣壓力大于100kPa時,往復式和螺桿式空壓機都能滿足氣力輸送系統中所需最高壓力。單級回轉滑片式空壓機的工作壓力可達到400kPa(表壓)。
真空泵,因為這類設備選用比較少。對負壓系統,如真空不是太大,常使用離心式通風機和羅茨鼓風機;對于較高真空,則采用水環或液環式真空泵。
3.2.4經濟性分析
當幾種氣力輸送系統都適用于某一具體應用時,應選擇最經濟的。這里主要以倉式泵的實測數據為例,證實通過選擇最佳罐尺寸和最佳操作壓力可大大降低能耗和操作費用。
3.2.4.1 投資費用
總的來說,高壓密相輸送中空壓機和供料器的價格比較昂貴;低壓稀相輸送系統中管道和收塵器的費用較貴。當輸送距離小于50m,使用稀相系統的投資費用低;超過50m,密相系統的投資費用較低。對磨琢性物料的輸送,用能周期性更換的零件如彎管等代替昂貴的耐磨合金零件可降低投資費用。
3.2.4.2 操作費用
主要動力費用來自空壓機,其次是旋轉葉片供料器和螺旋泵及袋除塵器,其它設備的動力消耗相對空壓機來說是很小的。
使用集中氣源可減少系統投資費用,但其操作費用比單獨供氣要高得多。如工廠集中氣源壓力為(600~700)kPa,而氣力輸送系統所需壓力僅為100kPa,則使用集中供氣費用要比單獨供氣高出一倍左右。如果必須使用集中供氣,那末高壓空氣將主要用于倉式泵和分級管道。
密相系統的操作費用總是較低的。當輸送距離為50m時,稀相輸送操作費用是密相輸送的5倍以上(依據倉式泵使用情況);隨輸送距離增大,這個差異將減少。操作費用主要來自電機的功率消耗,可用式(5)進行粗略估算。
?。校剑保叮担恚幔保?p1/p2) ?。?5)
或 P=202VO1n(p1/p2) ?。?5-1)
式中:P--電機消耗功率,kW
p1--空氣進氣壓力,kPa(絕對)
p2--空氣排氣壓力,kPa(絕對)
電機消耗功率乘以單位電價即為每小時操作費用。
3.2.4.3 倉式泵實測結果
3.2.4.3.1 最佳罐尺寸
倉式泵的壓力罐有效容積VB影響系統所需能量。在雙倉系統中,VB,ges是二個相同的單罐容積之和(=2VB)。輸送水泥時空壓機輸出壓力為pv=400kPa(表壓),輸送粉煤灰時空壓機輸出壓力為pv=300kPa(表壓)。
當罐尺寸大于臨界容積時,其功率消耗獨立于罐尺寸;當罐尺寸小于臨界容積并降至極限容積時,相應的無效時間會成倍增加。為了完成給定的額定輸送量Ge,就需要在剩余的有效輸送時間內用一個較高的實際輸送量GS來補償。
雙倉系統(一個罐加壓和輸送,另一個罐排氣和進料)罐的臨界容積比單倉系統罐的臨界容積低。雙倉系統比單倉系統的能耗更低。
從能量觀點來看,最佳罐容積就是其臨界容積。粉煤灰和水泥相比,粉煤灰具有更好流動和輸送性能,其能耗也明顯減少。
四 內旁通密相輸送系統
4.1一般原理:氣力輸送系統其構成不盡相同,各有特色,但存在著共同的缺點:
懸浮輸送、流流速高、末端流速可達:25-30m/s即90-108km/h
磨損嚴重,磨損正比于速度的3次方
備品備件更換頻繁,一般不超過3個月
灰氣比小、稀相、運行成本高
存在堵管的隱患
為了解決技術問題,國外發展起來的一些先進氣力輸送技術內旁通密相輸送系統是其中之一
內旁通密相氣力輸送系統是20世紀80年代在國外發展起來的一種先進氣力輸送技術,內旁通密相系統利用氣固兩相流、管道沉積流自動切割的原理,徹底解決了以往氣力輸送系統大管道、高流速、高磨損、低出力、堵管等問題。
內旁通密相氣力輸送系統的輸灰管道由主輸送管和內旁通管組成、內旁通管上設有引流-阻尼隔板、通過輸送管道的自調節實現飛灰的率流穩態輸送。當輸送空氣進入管道,內旁通管內的空氣在主管道上形成紊流,將主管內聚集的飛灰分割成沙丘狀料段。低速輸送狀態下,隨著輸送管道距離的增長,飛灰紊流流動狀態被破壞,管道的底面出現了飛灰積聚,從而在此形成實增的阻力,使進入旁通這兩點飛灰的壓力,空氣重新流入主輸送管并在此區域再度形成紊流:這樣料段不斷分割、移動、吹散、管道內紊流破壞后再形成,不斷重復,將物料向前輸送。
基于內旁通密相氣力輸送系統的特點,系統可以在較低的輸送速度下進行高灰氣比的輸送。低流速大大減少了飛灰對管壁的磨損,系統的維護量大大降低。高灰氣比減小了輸送空壓機容量,系統能耗低。
特 點:
系統的工作壓力通常200-300KPa
先進的內旁通輸送管專利技術
適中的灰斗下空間
多灰斗、大機組
高的混合比
輸送距離最長可達1500米
不堵管
幾乎不產生磨損
低能耗
以發送罐代替了除塵器灰斗,排除了除塵器灰斗下灰不暢的缺陷。
常規氣力輸送系統與內旁通輸送系統的比較
常規氣力輸送系統與內旁通輸送系統的經濟性比較
五 系統設計
5.1 長期穩定運行的基本條件氣力輸送是利用氣體將散料沿著管道從A處輸送到B處,看似非常簡單,但在實際運行中很多系統存在:a)能耗大、零部件磨損嚴重、壽命短、散料破碎率高等問題;b)管道堵塞、達不到出力要求等缺餡。氣力輸送系統能否長期穩定運行完全取決于系統設計及零部件質量。
系統設計 主要是基于所送散料料性的輸送管道設計(包括沿輸送方向的變徑),從而保證系統運行穩定可靠及為零部件創造出良好的工作環境,延長其使用壽命。
部件質量 主要是指氣力輸送系統中的關鍵零部件的選擇及整體系統的組合質量。
5.2 系統的設計
氣力除灰究其本質屬氣固兩相流,其內部機理非常復雜。雖然氣力除灰技術在國內外已應用了幾十年,但其設計計算基本上還處在手工階段。由于氣固兩相流的理論非常復雜,計算量龐大,為了簡化設計,國內出臺了火力發電廠氣力除灰系統設計規范,但是多為粗線條的定性指導,而非定量計算公式,其設計模式也是查表,插值等手算方式。手算誤差圈較大,因計算量龐大、人工難以勝任等. 為提高系統的經濟性、可靠性。除灰系統的設計要做好以下設計:
1、系統設計。計算出設計出力下的系統配置:管徑、變徑點、氣灰比、壓力分布、溫度分布、速度分布、功耗等。
2、系統尋優。得出最佳經濟運行工況以及相應的系統配置、輸送氣量等。
3、非設計工況下的校核計算。在同樣的系統配置(管徑、變徑點等)、但不同的外界條件下(如輸送氣量、灰溫、風速、環境溫度等),校核能否正常輸送、氣灰比、壓力分布、溫度分布、流速分布等。
六 控制系統基本設計
6.1、系統構成系統的控制系統由中央操作臺和模擬顯示屏、PLC控制柜,以及倉泵旁邊的現場控制箱組成。
通過中央操作臺上的二位選擇開關(自動、停止)、現場控制箱上的二位選擇開關(現場、中央),可以選擇氣力輸灰系統的二種運行方式,即自動方式和停止(現場手動方式)。
l 操作臺二位開關撥到自動位置,所有倉泵連續循環輸送。
l 操作臺二位開關撥到停止位置,倉泵停止循環輸送。但此時現場控制箱的二位開關撥到現場位置,可以由人工操作某個電磁閥的動作。
在自動工作方式下,中央操作臺上的二位選擇開關轉到自動位置,同時現場控制箱上的二位選擇開關轉到中央位置,系統將根據預先設定的程序自動控制相應的輸送倉泵連續循環工作;在停止(現場手動方式)下,中央操作臺上的二位選擇開關轉到停止位置,現場控制箱上的二位選擇開關轉到現場位置,可以通過現場控制箱上的按鈕控制指定閥門或設備的動作。
正常情況下,氣力輸灰系統工作在自動運行方式下?,F場手動方式主要用于系統調試、設備檢修或故障排除。
控制系統結構圖如下所示:

系統具有各種報警功能。如果發生堵管、氣源壓力低、灰庫料滿等,系統將通過聲音和指示燈進行報警。在自動運行方式下,如果現場操作箱的二位選擇開關(現場、中央)沒有轉到中央位置,中央操作臺上的相應指示燈會亮,同時發出聲音報警,提醒操作人員系統不具備自動運行的條件,并及時將現場操作箱的二位選擇開關轉到正確位置。
此外通過系統設置的自診斷功能,可以在線診斷系統各部分的工作情況。當某個料位計、進料閥、出料閥、平衡閥或壓力開關出現異常狀態,甚至出現故障時,自診斷系統會發現問題所在,同時提醒設備維護人員及時處理。
6.2、系統儀表配置
l 倉泵配置一只帶遠程顯示功能的壓力表和一只料位計
l 灰庫配置一只料位計
l 氣源配置一只帶遠程顯示功能的壓力表
l 每根輸灰管配置兩只壓力開關
6.3、模擬顯示屏和中央操作臺
顯示裝置和操作臺。安裝一只二位選擇開關、一只蜂鳴器消音按鈕,以及指示燈等。構成系統的模擬顯示屏和中央操作臺。
人員通過模擬顯示屏可以動態的了解整個氣力輸灰系統以及各部分的實時工作狀態。并通過中央操作臺控制整個系統的工作方式。
6.4、PLC控制柜
西門子的S7-200 CPU224 系統及系統的I/O點統計如下:
根據上面的I/O點統計結果,PLC系統配置如下:
l CPU模塊:CPU224交流供電, 繼電器輸出 1塊
l 16DI/16DO模塊:EM223,8DI/8DO,繼電器輸出 1塊
l 存儲模塊: 1塊
6.5、現場控制箱
系統有一個現場控制箱,倉泵的現場控制箱上有一只二位選擇開關、帶自瑣和人工復位的按鈕、狀態指示燈。其中二位選擇開關用于選擇中央或現場就地操作。如果選擇現場方式,則中央將無法進行自動控制,此時可以通過操作箱上的控制按鈕,人工控制相應電磁閥的動作,此時中央操縱臺上的二位選擇開關一定處于停止位置,否則系統會報警;如果選擇中央方式,則現場操作箱上的控制按鈕將不起作用。
6.6、電氣設備清單
附圖1:系統供電圖
附圖2:PLC系統圖
附圖3:倉泵現場控制箱電氣原理圖
6.7 PLC接口和狀態說明
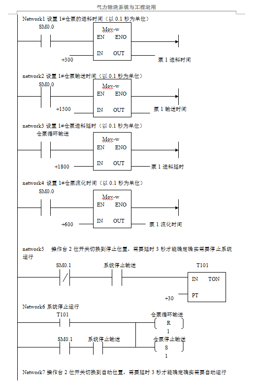
七 單倉泵運行邏輯及最小系統控制梯形圖






上一篇:粉體輸送的可定制的氣力輸送系統
下一篇:氣力輸送管道堵塞的原因是什么?
